1、选择题 两份质量均为1克的硫粉,分别与足量的H2?和O2反应,将产生的含硫化合物混合,最终可得硫粉
A.2g
B.1.5g
C.1g
D.0.5g
2、填空题 有a、b、c三种常见的短周期元素,它们之间两两结合构成化合物X、Y、Z,X、Y、Z之间也能相互发生反应。已知X是由a和b元素按原子个数比1:1组成的化合物,a、b、c元素形成的单质(仍用a、b、c表示)和由它们组成的化合物之间的反应关系如下(未配平):
①b+c→Y?
②a+c→Z?
③X+Y→m?
④X+Z→c+n?
⑤Y+Z→c+n
(1)上述反应中,有最充分理由说明该反应一定属于氧化还原反应的是____(填编号)。
(2)如果m是一种无色黏稠油状液体化合物,则X的化学式是____________。
(3)③反应的化学方程式是________________________________________________。
(4) ⑤反应的化学方程式是________________________________________________。
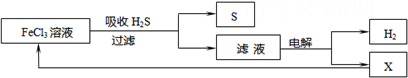
3、选择题 如图是某研究小组采用电解法处理石油炼制过程中产生的大量H2S废气的工艺流程.该方法对H2S的吸收率达99%以上,并可制取H2和S.下列说法正确的是( )

A.吸收H2S的离子方程式为:2Fe3++H2S=2Fe2++S↓+2H+
B.电解过程中的阳极反应主要为:2Cl--2e-=Cl2↑
C.该工艺流程体现绿色化学思想
D.实验室可用点燃充分燃烧的方法消除H2S污染
4、选择题 列实验过程中产生的现象与对应的图形相符合的是
[? ]
A.NaHSO3粉末加入HNO3溶液中 
B.H2S气体通入氯水中 
C.NaOH溶液滴入Ba(HCO3)2溶液中 
D.CO2气体通入澄清石灰水中 
5、选择题 已知反应:①2H2S+O2→2S+2H2O?
②2H2S+SO2→3S+2H2O?
③2H2S+3O2→2SO2+2H2O
将点燃的H2S气体的导管伸入盛有一定量O2的集气瓶内,上述3个反应发生的先后顺序是( )
A.①②③
B.③①②
C.①③②
D.③②①